
温州银娱优越会717出产的双位电动调节阀是由阀体、阀座、阀芯阀杆、导向套、阀盖及密封填料与电动执行器经共同后组成。拥有节能(只在工作时才亏损电能),环保(无碳排放),装置快捷方便(无需复杂的气动管路和气泵工作站)蹬着点,宽泛合用于电力、化工、冶金、环保、水处置、轻工、建材等工业自动化系吐潇域。
技术参数
输出推力:44~550KN
输出调节推力:5.71~47.05KN
输出额定关关推力:8.4~63.15KN
地位节造根基误差:(设定行程功夫≥25秒)±1%
沉复性误差:(设定行程功夫≥25秒)≤1%
死 区:0.1%~9.9%可调
输出额定负载止下启动频率:1200次/幼时
输入信号:4~20mA/100Ω,2~10mA/100Ω,DC24V开关量
供电电源:380±10%VAC,50Hz
相对温度:≤95%
环境温度:-30℃~+70℃
防爆等级:ExdⅡBT4
防扩等级:IP68
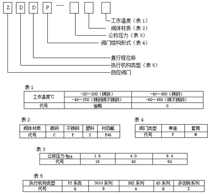
型号假造注明

工作道理
通过接管工业自动化节造系统的信号(如:4~20mA)来驱动阀门扭转阀芯和阀座之间的截面积大幼节造管路介质的流量、温度、压力等工艺参数。实现自动化调节职能,内含饲服职能,接受统一的4-20mA或1-5V·DC的尺度信号,将电流信号转造成相对应的直线位移,自动地节造调节阀开度,达到对管路内流体的压力、流量、温度、液位等工艺参数的陆续调节。
结构尺寸

